
气阀额定流量测试是依据行业标准 GB44016-2024电磁阀燃气紧急切断阀要求而研发的检测的额定流量的设备。
考虑到要兼容 DN15、DN20、DN25、DN32、DN40、DN50 六种阀,并保证检测精度, 因此测试工装分为三组设计,分别为 DN15-DN20、DN20-DN32、DN40-DN50。同一组工装可更换卡盘接头匹配不同种接口及不同种尺寸阀门。

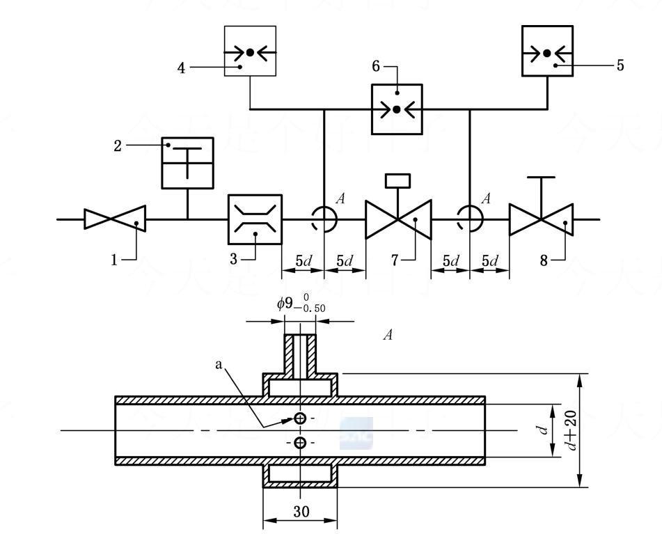
测试流程
1、更换流量计和工装架 根据需要测试的阀门,更换流量计和相应的工装。
2、夹紧密封 更换进出口相应的连接接头,手动旋紧,并打开被测球阀。
3 测试 打开电源和进气气源球阀,手动调节过滤减压阀至出口压力为 3bar,手动调节二级调压阀至 进口压力表数值显示为 2.5kPa,手动调节排气截止阀,使得差压表显示压力为 100Pa 左右,读取此状态下流量计显示的流量即为该球阀的额定流量。